34

ATTICO DUPLEX AVIATORILOR

790.000 €

Aviatorilor, București

Nr. cam.:
5
Sup. utilă:
158 mp
Etaj:
3
An constr.:
1995
  • • Exclusivitate
  • • Locație exactă
  • • Proprietate nelocuită

Descriere apartament

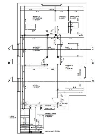
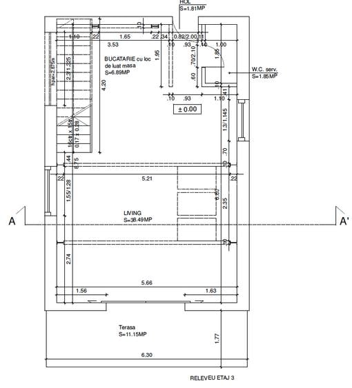
PRESTIGIOUS PROPERTY in the Aviatorilor/Charle de Gaulle area, located on the top floor of a boutique building. Elegant and representative building, total sun exposure being located on the entire surface of the top floor. Room height 3.5m, electric Velux. Underfloor heating. The 3rd floor presents an open space consisting of a living room, kitchen, terrace and 1 service bathroom, on the up floor we have 4 rooms including: 1 living room, 3 bedrooms and 2 bathrooms. The master bedroom is a suite: dressing room and private bathroom in the room. Possibility to choose the desired finishes. Contact and private negotiation, phone WhatsApp or e-mail address: PROPRIETATE PRESTIGIOASA in zona Aviatorilor/Charle de Gaulle, situat la ultimul etaj unui bloc boutique. Apartamentul necesita doar montajul de marmura/gresie/parchet, voluntar nefinalizat pentru a oferi clientului final posibilitate de a alege finisările dorite. Acoperis renovat. Imobil elegant și reprezentativ, expunere la soare totala find amplasat pe toată suprafață ultimului etaj. Usa intrare blindata în clasa antiefracție RC5 Inălțimea apartamentului 3,5-3,9 m, dotat cu 6 ferestre Velux electric. Incalzire in pardoseala, control clima pe 5 zone. Etajul 3 prezintă un spațiu open space compus din living bucătărie terasa și 1 baie de serviciu, la etaj dispunem de 4 camere dintre care: 1 living, 3 dormitoare și 2 bai. Dormitorul principal se prezintă tip suita:dressing și baie personală în camera. Echipa Bodera este la dispositive pentru a finaliza lucrarea conform cerinte al viitorului propietar. Contact si negociere privata, telefon WhatsApp sau adresa de e-mail:
Citește mai mult Citește mai puțin
Confort lux Decomandat 1 Balcon / Terasă / Logie Grădină Curte comună Beci Renovat

Detalii apartament

ID anunț: XG2B00000 Copiat! 269412111 Copiat!
Actualizat în: 10 Martie 2026
Suprafață utilă totală: 160 mp
Nr. bucătării: 1
Nr. băi: 3
Structură rezistență: Beton
Tip imobil: Bloc de apartamente
Regim înălțime: P+4E+M

Utilități

Destinație
Rezidențial
Pereți
Faianță Vopsea lavabilă
Podele
Marmură Parchet
Rulouri/Obloane
PVC
Ușă intrare
Metal
Uși interior
Lemn
Izolații termice
Exterior Interior
Ferestre cu geam termopan
PVC Lemn Aluminiu
Contorizare
Contor gaz Apometre
Alte spații utile
Terasă WC Serviciu
Facilități imobil
Interfon Acoperiș
Comision
3%

Certificat energetic:

Clasa energetică: A

Alte detalii despre preț:

Negociere privata

Puncte de interes

Mijloace transport
metro-station
Piata Aviatorilor (M2)
Stații metrou aprox. 273 m
bus-station
Statia Piata Charlles de Gaulle linii : 131,282,301,330,331,335.
Stații autobuz aprox. 364 m
tram-station
Statie Tramvai 41 - Casin
Stații tramvai aprox. 897 m
trolleybus-station
Statie Soseaua Nicolae Titulescu 65, 97, 86
Stații troleibuz aprox. 1841 m
Școală
kindergarten
Gradinita cu program normal ""Ge Ce Pic Englishkinder"
Gradinițe aprox. 119 m
school
Gradinita de copii nr.52
Școli aprox. 160 m
kindergarten
Gradinita de Copii Nr. 52
Gradinițe aprox. 167 m
university
Universitatea De Stiinte Agronomice Si Medical Veterinare
Universități aprox. 1320 m
Recreere
park
Piața Charles de Gaulle.
Parcuri aprox. 335 m
supermarket
Mega Image
Supermarket aprox. 365 m
sports-ground
Skatepark 1
Terenuri sport aprox. 385 m
mall
"METROPLIS CENTER"
Mall aprox. 1636 m

Detalii despre preț și costuri

Costuri cu achiziția

Fără credit
150.849 RON
Credit ipotecar
155.316 RON
Noua casă
4.167 RON+ taxe notariale

i

Costuri adiționale mai puțin știute la achiziție: taxe notariale, comisioane etc.

Proprietăți recomandate

Detalii de contact

Abonează-te la newsletter să fii primul care primește cele mai noi recomandări de proprietăți și sfaturi de la experți.

CONTACT

Creează alertă

Salvează căutarea ca să primești pe email ultimele anunțuri publicate

Penthouses cu 4+ camere de vânzare în zona Aviatorilor, Sector 1